米兰网页版 PFP350 米兰(中国)
类型:通用型
型号:PFP350
行业:雪鞋测试、电阻点焊、软管膨胀压力测量
型号:PFP350
行业:雪鞋测试、电阻点焊、软管膨胀压力测量




| 量程 | 300,500,1000,3000,5000,7500,10000 PSI | 
| 非线性 | ±0.5% of RO | 
| 迟滞性 | ±0.5% of RO | 
| 不可重复性 | ±0.1% of RO | 
| 额定输出 | 2 mV/V nom | 
| 激励 | 18(VDC or VAC) | 
| 桥路电阻 | 350 Ohm nom | 
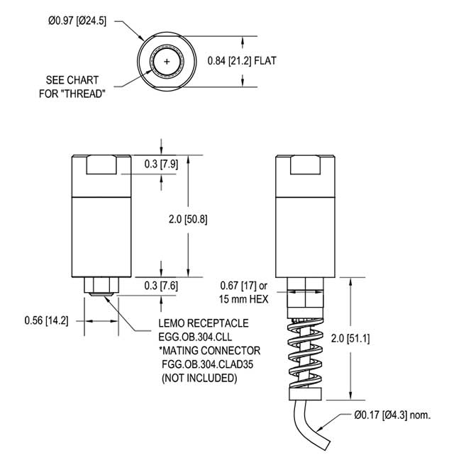
| 电缆 | #28 AWG,6芯,螺旋屏蔽聚氨酯电缆,1米长 | 
| 重量 | 128 g | 
| 过载保护 | 150% of RO | 
| 材质 | 不锈钢 | 
| 操作温度 | -50 to +121 ℃ | 
| 补偿温度 | 15 to +72 ℃ | 
| 温度漂移零点 | 0.0036% of RO/℃ | 
| 温度漂移范围 | 0.0036% of Load/℃ | 
| 标定电压 | 10 VDC | 




 电话020-85262155
电话020-85262155 邮箱sales@omgl.com.cn
邮箱sales@omgl.com.cn